特别声明
如涉及到侵权、诽谤、信息采编错误等事宜,请于后台留言,经核实后,我们将立即给予更正、删除,并进行公开道歉。
【正文】
自2020年4月30日证监会和发改委发布相关文件后,这一罕见采取询价环节和投向基础设施领域的公开募集基础设施证券投资基金(以下称公募REITs,即Real Estate Investment Trusts )自2021年6月正式推出以来便备受关注,成为比较有代表性的一类优质资产。
目前已有22只公募REITs产品挂牌上市,发行规模合计757.48亿元。
1、2021年6月上市9只、2021年11月上市两只(华夏越秀高速公路REIT和建信中关村产业园(REIT)、2022年3月上市1只(华夏中国交建高速REIT)、2022年6月上市两只(国金中国铁建高速REIT和鹏华深圳能源REIT)、2022年8月上市3只、2022年9月上市3只、2022年10月上市两只(华泰江苏交控REIT和中金安徽交控REIT)。
2、已上市的公募REIT产品资产类型包括园区基础设施(七只)、交通基础设施(七只)、保障性租赁住房(三只)、生态环保(两只)、仓储物流(两只)以及能源基础设施(1只)。
3、公募REITs的基金管理人包括华夏基金(5只产品)、中金基金(3只产品)、红土创新基金(两只产品)、国君资管(两只产品)以及博时基金、东吴基金、富国基金、国金基金、华安基金、华泰证券资管、浙商证券资管、中航基金等8家主体(各管理1只产品)。托管行为招行(11只产品)、工行(2只产品)、中行(2只产品)、建行(2只产品)、兴业银行(2只产品)、浦发银行(2只产品)、中信银行(1只产品)、农行(1只产品)以及交行(1只产品)。其中,管理人费率从0.10%-0.70%不等,托管人费率从0.01%-0.05%不等。
4、由于投向底层资产为基础设施(如产业园区、高速公路、仓储物流等),因此期限较长,20年至100年不等,且均为契约型封闭式。从代销机构来看,基本上以券商为主,少量为银行和三方独立基金销售机构,相关机构的代销积极性还是比较高。
从市场表现来看,目前除平安广州交投广河高速公路REIT、华夏中国交建高速REIT、浙商证券沪杭甬高速REIT分别较发行价下挫14.33%、10.76%和0.09%以及国金中国铁建高速REIT基本持平发行价外,其余公募REIT产品表现均不错。可以看出,表现不理想的公募REITs产品的底层资产实际上均为高速这一基础设施,这可能与疫情有关。
1、目前已挂牌上市的公募REITs战略配售比例普遍在50-80%之间,平均水平接近70%,网下发售比例与公众配售比例平均在20%和10%左右。
2、从主要持有者来看,原始权益人通过持有20%以上的比例,其它投资者主要为券商、券商资管以及保险资管,而银行资金一般是通过资管计划持有的(参与的银行主要由工行、招行、建行、中行、光大银行、兴业银行、中信银行)。不过各已挂牌上市公募REITs产品的前十大投资者来看,券商主要集中于中金、华金、国君、中航、银河、中信、东兴、华金、广发证券、中信建投、国信等几家,基金公司主要集中于富国基金、工银瑞信、首钢基金等。其中,华金证券-横琴人寿保险、工银瑞信投资、中保投资等参与较为积极。
除已经挂牌上市的22只外,还有两只首发产品和五只扩募公募REITs产品。其中,两只首发产品分别为华夏和达高科产业园封闭式基础设施证券投资基金(已问询)和中金山高集团高速公路封闭式基础设施证券投资基金(已申报),五只扩募产品分别为红土创新盐田港仓储物流REIT、中金普洛斯仓储物流REIT、富国首创水务REIT、华安张江光大园REIT和博时招商蛇口产业园REIT且均已获受理。
1、公募REITs(即不动产投资信托基金)产生于美国20世纪60年代,并在新加坡得以成功实践与推广,其目的是为了盘活房地产、酒店商场、工业地产、基础设施等资产。我国经历了前期私募REITs(或叫类REITs)探索到公募REITs试点的阶段,如上交所在公募REITs推出之前实际上已有超过30单的类REITs产品(涉及仓储物流、高速公路等不动产)。
不过和国外不同的是,我国公募REITs的底层资产是从基础设施领域开始的,而非地产。
2、公募REITs的本质是公募基金,是进行公开募集和上市交易的标准化投融资产品,即基金投资者通过公募REITs间接持有基础设施项目公司的股权,而当前政策所设计的SPV、基础设施支持证券等是为了避开公募基金的投向限制(公募基金只能投资标准化资产)。
3、公募REITs的产品模式大致可以表述为:
(1)城投平台、国有企业、项目公司等市场主体通过银行贷款、发行债券、非标融资等方式获得融资,进行基础设施建设,形成一系列存量基础设施项目。建设完成后通过使用者收费(如租金)等形式获得稳定的现金流等。
(2)上述市场主体将符合条件的基础设施项目转让给基础设施资产支持计划(证券公司与基金公司子公司发行),实现资产出表,获得资金回收。
(3)公募基金管理机构(含基金公司、券商、券商资管等)以此为基础设立公募基础设施REITS基金,向战略投资者(含原始权益人)、网下机构者与公众者投资者募集资金,并通过上述资产支持计划投向基础设施项目,持有基础设施项目的所有权与经营权。
(4)市场主体通过公募REITs基金等实现资金回报,并以此回报的资金进行基础设施再投资,进一步ABS,以此实现投资的良性循环。
公募REITs的推出是为了拓宽基础设施项目的融资渠道、丰富融资方式,并寄希望通过资本市场来降低债务风险,调动全社会资金为基础设施建设服务。
过去很长一段时期我国的经济发展是靠基础设施项目推动起来的,由此形成了大量基础设施项目,吸纳并占用了大量金融资源,导致金融资源分配较为不均衡。通过公募REITs和基础设施项目ABS可以有效地将存量基础设施项目盘活(地方政府盘活存量资产纾困之路漫漫),相当于另外构建了一个基础设施项目的二级市场,不仅为投资者的大类资产配置提供了新的投资品种,也为公众投资者参与基础设施项目提供了有效渠道,亦有利于对基础设施项目进行市场定价。
公募REITs的推出实际上是对基建投融资模式领域的一种变革。传统基建投资主要有城投平台、国企等市场主体来运作,而其融资方式则主要通过银行贷款、发行债券以及非标等方式完成。这种模式下,地方政府债务压力不断增大、杠杆率不断提升、对银行等间接金融体系的依赖程度也越来越高,使得金融风险不断累积。
这种情况下,通过提升地方政府专项债资金用作项目资本金的比例(降低项目自身的资本金要求)、降低基建项目自身的资本金比例(提高项目资本金来源)等做法也没办法从根本上缓解债务压力。相反,公募REITs基金却可以在一定程度上实现基础设施项目的权益融资,或将其存量基础设施项目最初的债权融资转换成了权益融资,极大地化解了债务风险。特别是由于公募REITs基金在交易所市场上募集的资金会通过基础设施ABS等SPV的形式再次回流至城投平台、国有企业和项目主体(即原始权益人),意味着原基础设施项目的承载主体在某种程度上实现了退出,并可进一步利用此回流资金开展新的基础设施项目建设。
1、80%以上的资金投资于底层资产支持证券,并持有其全部份额。同时通过底层资产支持证券持有底层资产项目公司的全部股权。
2、采取封闭式运作,且封闭期较长、封闭期内不办理申购与赎回业务(不存在申购费与赎回费),但上市后可以通过二级市场交易。同时,根据交易所管理办法,公募REITs上市首日有30%的涨跌幅限制和后续交易日10%的涨跌幅限制。
3、公募REITs主要涉及六类参与主体,即原始权益人(底层资产项目的原所有人)、基金管理人(对基础资产进行尽职调查以及对基础资产进行运营维护)、资产支持证券管理人、托管人(为公募基金和资产支持专项计划提供资金保管服务)、外部管理机构(或有)以及财务顾问、会所、律所、评估机构等中介机构。
4、公募REITs没有固定利息回报,其收益主要来源于持有期间分红收益和资产价值提升带来的份额价值增值,且具有强制分红要求(每年至少一次)、收益分配比例不得低于基础设施项目年度可供分配金额的90%。
5、在申报和证监会注册之前,各省级发改委应出具专项意见。
6、和一般公募基金相比,公募REITs和一般公募基金有如下几个区别:
(1)公募REITs的投资标的为底层资产项目资产支持证券,其底层资产一般为成熟优质、运营稳定的项目,而一般公募基金的投资标的为股票、债券等。
(2)公募REITs的收益来源主要为分红收益和资产增值收益,而一般公募基金的收益则主要有股息、利息收益以及资本利得收益等。
(3)公募REITs的投资人更关注项目,而一般公募基金的投资人更依赖基金管理人。
公募REITs的发售过程类似于IPO,即采取询价模式发售。
1、公募REITs采取网下询价的方式确定基金份额认购价格,公众投资者以询价确定的认购价格参与认购。具体分为战略定向配售(不低于20%)、网下询价并定价、网下投资者询价发售(不低于56%)以及公众投资者定价发售(不超过24%)等环节。
2、发售环节,基金管理人会披露基金询价公告、招募说明书、基金产品资料概要、基金合同、托管协议等文件。
3、参与网下询价的投资者主要为专业机构投资者。
4、原始权益人或其同一控制下的关联方,以及符合网下投资者要求的专业机构投资者可以参与战略配售。其中,证券投资基金、理财产品和其他资管产品可以参与网下询价。
5、基金管理人、财务顾问根据所有网下投资者报价的中位数和加权平均数(剔除不符合条件的报价及对应的拟认购数量)确定认购价格并及时公告。
1、为实现原始权益人与普通投资者的利益绑定,原始权益人或其同一控制下的关联方合计参与战配的比例合计不得低于发售数量的20%,其中发售总量的20%部分持有期为自上市之日起不少于60个月、超过20%的部分持有期自上市之日起不少于36个月,且持有期间基金份额不允许质押。
2、其他机构投资者的战配比例由基金管理人确定,且持有期限自上市之日起不少于12个月。其中,公众投资者参与认购的比例不得超过24%,即(100%-20%的战略配售)*(100%-70%网下机构)
3、网下投资者和公众投资者应在募集期内认购(以询价确定的价格),募集期原则上不超过5个交易日(每个交易日的9:00-15:00)。认购包括场外与场内两种方式,其中场外是指通过基金公司的直销网点及代销机构认购。
4、公众投资者可以通过券商、基金管理人及代销机构认购,认购方式与LOF一致,只需要持有交易所股票账户或基金账户即可。
1、公募REITs涉及到两部分费用,即基金销售相关费用和运作相关费用。
(1)基金销售相关费用,即在投资者认购基金过程中收取的认购费用,一般是按认购金额区间设定不同费率。由于公募REITs为封闭式基金,不开放申购与赎回,因此不存在申购费与赎回费。
(2)运作费用主要包括固定管理费、托管费以及浮动管理费。
2、公募REITs的投资收益主要来源于两个方面:
(1)每年相对稳定的现金流收益,即固定的收益分配比率(即每年至少收益分配一次以及收益分配比例不低于基金年度可供分配利润的90%)。其中,2020年8月发改委发布的《关于做好基础设施领域不动产投资信托基金(REITs)试点项目申报工作的通知》明确了项目预计未来3年净现金流分派率(预计年度可分配现金流/目标不动产评估净值)原则上不低于4%。而从9只公募REITs产品来看,预计现金流分派率4-12%之间。
(2)基金份额带来的资本利得收益。
3、公募REITs的风险主要来源于以下几个方面:
(1)相较于一般公募基金,公募REITs由于80%投向基础设施类资产,因此其集中度风险一般较高;
(2)底层资产的项目运营风险,底层资产的市场价值每年评估1次,近三年的项目现金流情况会对公募REITs价值估值具有锚定作用。
(3)除流动性风险和集中度风险外,基础设施项目还会涉及到较复杂的政策和税收风险。
因此投资者在认购REITs应持续关注项目底层资产的运营情况。
前面已经指出,与一般公募基金不同的是,公募REITs主要投资于基础设施项目,因此对投资者来说,基础设施项目的运营情况最为重要。
1、权属应当清晰,资产范围明确,原始权益人或所属项目公司具有合法持有底层资产的财产权利。
2、应当已完成竣工验收,规划、用地、环评等审批、核准、备案、登记及其他应办理的前期各项工作手续完备。
3、运营时间原则上不低于3年,现金流持续稳定且来源合理分散,投资回报良好,近3年内总体保持盈利或经营性净现金流为正。
4、预计未来3年净现金流分派率(预计年度可分配现金流/目标不动产评估净值)原则上不低于4%。
5、若为产业园、仓储物流、数据中心等依托租赁收入的基础设施项目,近3年出租率应较高,应主要关注出租率、租约期限、租金价格、租金收缴率、承租人分布以及主要承租人资信状况等。
6、若为收费公路、污水处理等依托收费收入的基础设施项目,近3年运营收入较高或保持增长,应关注主要产品或服务价格、销售数量变动情况,使用者分布以及主要使用者资信状况。
7、如果是PPP项目,则还需要符合特别条件。
(1)2015年以后批复实施的PPP项目,应符合国家关于规范有序推广PPP模式的规定。
(2)2016年以来批复实施的特许经营项目,应符合《基础设施和公用事业特许经营管理办法》有关规定。此前BOT、TOT、股权投资等模式实施的特许经营项目,应符合当时国家关于固定资产投资建设、特许经营管理等相关规定。
(3)收入来源以使用者付费(包括按照穿透原则实质为使用者支付的费用)为主,收入来源含地方政府补贴的,需在依法依规签订的PPP合同特许经营协议中有明确约定。
(4)PPP项目运营稳健正常,未出现暂停运营等重大问题或重大合同纠纷。
目前国内已发行的类REITs和公募REITs产品,在架构设计上均采用了“股+债”结构,且股债基本按照1:2的比例进行设计。这其中的逻辑是,能够更好地节税和避免资金沉淀,以确保底层项目每年所产生的营运净收入尽可能多地向投资者进行分配。
1、以节税为例。根据2008年9月19日财政部与国税总局印发的《关于企业关联方利息支出税前扣除标准有关税收政策问题的通知》(财税(2008)121号),在计算应纳税所得额时,企业实际支付给关联方的利息支出,不超过以下规定比例和税法及其实施条例有关规定计算的部分,准予扣除,超过的部分不得在发生当期和以后年度扣除。其中,接受关联方债权性投资与其权益性投资比例为5∶1(金融企业)和2:1(其它企业)。通常情况下,债权的比例越高,能够税前抵扣的利息支出就越多,所以实践中REITs架构通常会把专项计划对项目公司的债权投资比例与股权投资比例顶格设置为2:1,如此项目公司的收益分配方式将由单一的股息分红调整为债务资本利息及股息分红,减少应纳所得税额。
2、再以避免资金沉淀为例。一般情况下,项目公司的主营业务成本主要体现为投资性房地产折旧,在单一股息分红的情况下该部分折旧金额将无法由投资人获得,这样会使得大量经营现金沉淀在项目公司中。
在“股+债”结构之下,项目公司的资金回流通常是以项目公司偿付股东(专项计划)借款利息的形式向上归集的。如此,便可以通过设置股东借款利率等方式来使得应付利息数额尽可能地与可供分配金额保持一致,从而使得分配率保持稳定性。
该产品于2022年10月25日发布招募说明书,2022年11月7日发行募集、11月11日正式成立,发行规模为108.80亿元,存续期17年,底层资产为沿江高速公路芜湖(张韩)至安庆(大渡口)段,原始权益人为安徽省交通控股集团。该产品的实施计划大致如下:
(一)中金公司(计划管理人)及中金基金(管理人)分别申请基础设施资产支持证券挂牌及基础设施基金上市、注册,并由中金基金进行份额公开发售。
待基金募集达到备案条件、完成备案手续后,基金合同正式生效,扣除认购资金利息及必要税费后的募集资金全部投资于资产支持专项计划。
(二)中金公司(代表专项计划)受让安徽交控集团持有的SPV公司100%股权,并指示托管人将股权转让价款划拨至安徽交控集团指定的账户,用以收购SPV公司100%股权。
(三)中金公司(代表专项计划)登记为SPV公司股东后,向SPV公司增资并补缴出资。同时,扣除必要税费和预留资金后的专项计划按照债权性投资与其权益性投资不超过2:1的比例向SPV公司提供关联方借款与补缴出资。
以本产品为例,募集资金102.90亿元全部投资于专项计划,并在扣除必要预留现金后,向SPV公司增资34.40亿元、提供关联方借款约68.40亿元。
(四)SPV公司以中金公司(代表专项计划)对其的实缴出资(34.40亿元)、关联方借款(68.40亿元)及并购贷款(13亿元)受让安徽交控集团持有的项目公司100%股权,项目公司则以其持有的公路收费权提供质押担保。
在扣除必要费用和留存后,预计项目公司股权转让对价金额约为115.80亿元。这里的并购贷款要素主要包括期限(84个月)、金额(13亿元)、利率(5年以上LPR-120BP)、还本安排(一年两次)、增信(沿江高速公路收费权质押)。
虽然国内公募REITs推出至今不到两年,但从市场表现及政策推进情况来看,市场对公募REITs的认可度还是比较高。总的来说,公募REITs的主要优势如下:
1、政策支持力度比较大,且2022年以来尢为明显。2022年5月25日,国务院办公厅发布《关于进一步盘活存量资产扩大有效投资有关工作的通知》,明确提出“进一步提高推荐、审核效率,鼓励更多符合条件的基础设施REITs项目发行上市……建立健全扩募机制,探索建立多层次基础设施REITs市场……研究推进REITs相关立法工作”,随后国家发改委、证监会、沪深交易所等发文全力支持,使得未来公募REITs的发展前景整体较为可期。
2、各地政府较为积极,寄希望于通过公募REITs这一路径盘活存量资产,来回收资金,以便能够偿还存量债务和进一步扩大投资。从这个角度看,各地政府在推动公募REITs方面是有天然动力的,如陕西、南京、绍兴、河南、天津等地已经发布了相关举措。
3、确定性比较高,市场空间比较大。相较于一般资产,公募REITs对于原始权益人的持有比例及锁定期、每年收益分配次数与比例等均有明确规定,这使得公募REITs在风险与收益方面具有比较高的性价比。与此同时,近几年我国每年的基础设施投资体量达到15-20万亿之间,意味着目前我国的基础设施存量已经达到几百万亿元且品类繁多,能够为公募REITs提供非常丰富的基础资产。因此虽然目前国内公募REITs的体量只有几百亿且基础资产有一定限制,但未来发展空间之大以及扩大基础资产范围(如未来覆盖新能源、水利和新型基础设施)等应是比较确定的。
4、底层资产整体较为优质。考虑到我国公募REITs目前还处于发展初期,为推动公募REITs持续健康发展,国家在推动公募REITs方面还是比较谨慎,对底层资产的筛选比较谨慎,对底层资产能够带来的回报情况极为重视,这表明能够入选公募REITs项目库的底层资产整体上是比较优质的。
公募REITs对拥有较多优质项目的市场主体与国家经济区域是明显利好的。其中,对于开发过程中沉淀资金量较大的产业园区及物流园区而言,这种利好可能更为明显。
1、公募REITs推出后,意味着原有的城投平台、国有企业可以通过将基础设施项目转让给SPV(基础设施项目ABS)实现某种程度的退出,相当于拓宽了这类城投平台、国有企业的融资渠道。对于这类主体来说,其可以通过开展基础设施项目、公募REITs等形式滚动实现投资的良性循环,是稳投资和降杠杆的重要举措。
2、中国未来经济发展的主要推动力量是城市群、高新区、经开区等各类国家级经济区域,而这些也是优质基础设施项目和公募REITs的主要聚焦领域。例如, 2020年8月发改委发布的《关于做好基础设施领域不动产投资信托基金(REITs)试点项目申报工作的通知》便明确公募REUTs优先支持位于《京津冀协同发展规划纲要》《河北雄安新区规划纲要》《长江经济带发展规划纲要》《粤港澳大湾区发展规划纲要》《长江三角洲区域一体化发展规划纲要》《海南自由贸易港建设总体方案》、国家级新区、国家级经开区等国家重大战略区域范围内的基础设施项目,优先支持基础设施补短板项目,鼓励新型基础设施项目以及国家战略性新兴产业集群、高科技产业园、特色产业园等开展试点。
目前公募REITs的底层资产不包括住宅和商业地产,不过未来应值得期待。理由如下:
1、从全球经验来看,REITs最早是集中在商业地产而非基础设施领域,且在运行过程中前者也一直保持着较高的份额,基础设施领域的REITs比例仅有20%。
2、对于我国而言,基础设施领域与房地产领域之间有着密不可分的关系,二者在发展方向和路径上即便不同步也不会相差太远。
3、我国房地产市场长效机制的建立已成为国家战略,其中租售并举是主要方向,在发展租赁住房市场的过程中,以租赁住房和商业地产为基础的持有型房地产REITs亦将有较大的发展空间。
4、房地产信托基金的历史更为悠久,特别是早在美国次贷危机后,房地产信托基点试点的问题便已基本成型。例如,2009年1月6日,央行金融市场司副司长霍颖励便表示“人民银行最近几年来一直会同有关部门进行研究,现在已经形成了初步的试点总体构架”。只不过受次贷危机影响,当时市场对结构性产品有一定顾虑。其中2017年以来,住房租赁REITs产品便已加速获批。而2016年6月国务院发布的《关于加快培育和发展住房租赁市场的若干意见》便明确提出“稳步推进房地产投资信托基金(REITs)试点”。
2021年7月2日,国家发改委发布的958号文将试点行业扩展至保障性租赁住房。2022年5月,证监会、发改委联合《关于规范做好保障性租赁住房试点发行基础设施领域不动产投资信托基金(REITs)有关工作的通知》(证监办发〔2022〕53号),随后2022年7月第一只保障性租赁住房公募REITs成功上市,截止目前已经上市3只产品,且这3只产品上市首日便集体涨停,表明投资者对这类产品的认可度还是非常高。考虑到,保障性租赁住房市场的培育是加快探索“新的发展模式”的内在要求,以及当前环境下“新的发展模式”迫切性明显提升,意味着通过公募REITs来培育保障性租赁市场、激活这一市场的相关参与主体将会成为政策层面努力的方向,并推动公募REITs支持保障性租赁住房加快步伐。
公募REITs扩募主要指募集资金购入新的资产,其中重点在于评估购入资产的类别、资产质量与估值以及通过运营所带来的现金流情况,相当于IPO后的再融资概念。这意味着,公募REITs扩募新购入的资产在类别、现金流、资产质量等方面与原来的底层资产整体比较相近,资质上应有一定保障。只不过,新资金进入的价格相较于首发来说可能会高一些,但相较于二级市场的价格则应会有一定优势。
政策向哪方面倾斜、哪些客户或区域更为受益,银行也应该往哪个方向努力。如之前所述,公募REITs基金的推动对承载优质基础设施项目的市政主体(如城投平台、国有企业等)以及城市群、高新区、经开区、产业园等国家区域有明显利好效应,因此银行也应该在这一方向做好相应项目储备。毕竟与此相关的客户对资金的调动能力也更强。
考虑到,目前公募REITs还处于发展初期,对于底层资产、原始权益人以及管理人的筛选均比较审慎,这意味着初期上市的公募REITs底层资产质量一般不会太差,未来溢价空间和介入的性价比也会更高。随着公募REITs底层资产范围的扩容,后续纳入的底层资产在质量上可能会打折扣,因此对于公募REITs而言,越早参与越好。
1、可以通过大量拓宽承载基础设施项目的市场主体(如城投平台、国有企业、项目公司等),并将有发行REITs需求的客户推介给券商或基金公司,以收取手续费,相当于帮助客户拓宽融资渠道。
2、由于REITs基金为封闭式运作,商业银行还可以借此提供诸如租金和收费资金的托管和监管服务,或者对现金流提供保证融资服务。
3、由于公募REITs基金向SPV收购基础设施项目所有权或特许经营权需要大量资金,银行可以为其提供短期过桥融资和并购贷款服务。
4、银行可以通过加强与地方政府及相关部门之间的合作,拓展优质区域或拥有优质项目的城投平台、国有企业、项目公司等市场主体,并向其提供基础设施项目贷款,作为项目储备,后续则通过基础设施基金ABS以及公募REITs基金等形式实现出表。
5、目前公募REITs的再融资已经放开,首批扩募的五只产品正在推进中,银行还可以通过扩募的方式进入,拿到二级市场更优的价格。
6、通过为公募REITs底层资产的原始权益人提供授信,以换取战略配售份额的机会,这时需要考虑综合收益。或者,开发以公募REITs份额为质押担保的授信业务等。
1、公募REITs基金需要将其募集资金的80%投向单一基础设施项目,并将应税收入的90%以上以分红形式分配给投资者且未来3年净现金流分派率(预计年度可分配现金流/目标不动产评估净值)原则上不低于4%,同时基础设施项目的运营期限一般较好,因此公募REITs的收益更稳定,表面上看是权益类资产,实际上收益的稳定性要更优,介入股债之间,具有分散风险的作用,完全可以将其作为大类资产配置的一部分,以平滑收益的波动。
2、发行公募REITs基金的券商与基金公司比较擅长于标准化资产的处置,但对非标准化资产来说则显得无能为力,而商业银行则更擅长处置非标准化资产,因此在这方面商业银行与券商、基金公司之间应该会有更多的合作机会(如代销),且银行本身也可以通过理财资金等方式介入公募REITs(只不过份额可能会比较难抢)。
(一)公募REITs相关政策文件梳理
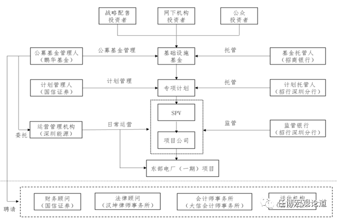
为有效理解各只公募REITs产品,现将各产品招募说明书中的基金架构图汇总如下(来源于各只REITs的招募说明书):
2、平安广州交投广河高速公路REIT
4、中航首钢生物质REIT
5、富国首创水务REIT
15、中金厦门安居保障性租赁住房REIT
17、华夏北京保障房REIT
18、华夏合肥高新产园REIT
(完)
免责声明
本微信公众号所载的资料、意见及推测仅反映发布当日的判断。本微信公众号中所载内容不代表任职单位的立场,不代表任何投资意见或建议。本微信公众号不对任何因使用本微信公众号所载任何内容所引致或可能引致的损失承担任何责任。本微信公众号对所载原创内容保留一切权利,未经许可,任何机构和个人不得以任何形式翻版、复制、发表或引用本公众号所载的任何原创内容。