微信号 gh_31c6f6c583f0
功能介绍 知识小达人,技成小可爱~
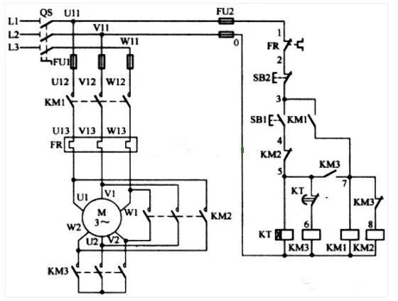
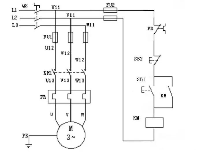
应聘电工免不了要面试。电气主管为了考察你的电工基本知识,往往会叫你画张简单的电路图。下面这三张图是很多电工主管面试电工最喜欢考的,会画这三张图,还能讲明白它的控制过程,恭喜你工作有望了!
小师妹为您推荐!!!
曾鑫老师最新力作《零基础入门西门子PLC》,全书共有194页,知识覆盖面广,适合小白入门,零基础也可学!(只要10元一本彩图书加配套视频课程!)
年底钜惠价:10元,额外福利:另送视频课程一套;只需10元,手慢无!长按扫码即可购买!!!
往期 · 推荐
一键即可刷遍所有电气考题,这个程序你值得拥有!
变频器故障查询检修难?只需一键即可!
老电工教你看电气原理图!0基础也能看懂图纸
关于PLC的调试,这几步你得掌握!
十二年电工的维修经验,全都在这了!
免费领取PLC电工资料,点阅读原文
微信扫一扫关注该公众号